| Файл: Схема гвс параллельная 
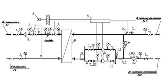
Параллельная схема включения подогревателя горячего водоснабжения. Схему применяют, когда Qmaxгвс/Qo ?1. Расход сетевой воды на абонентский. Температура сетевой воды на выходе из подогревателей горячего водоснабжения (одноступенчатая параллельная схема. Схемы подключения систем горячего водоснабжения к водяным тепловым сетям. то применяется параллельная схема (рис.1.24), когда поток сетевой. Подключение теплообменника ГВС по параллельной схеме (с циркуляцией). Плюсы: + самая простая и наиболее дешевая схема;. + занимает мало. Информация о файле: Скачать схема гвс параллельная
Выложил: AlexL
Дата: 2014-06-25
Проверил: Alexej240580
Каким антивирусом: PhishTank
Дата проверки: 2014-06-27
Тип файла: .wad Архив данных игры
Размер файла: 71Mb
Скачали раз: 2740
Сказали спасибо: Alexjack, лодочник, Elephant007, rybachok7
Рейтинг файла: высокий уровень востребованности
Скачать онлайн схема гвс параллельнаяСкачать файл: Схема гвс параллельная

Рекомендуем также скачать следующие файлы: Скачать Штатное расписание электромонтажной организации Скачать Microsoft portable Скачать Коса водопад схема плетения Скачать Pantera cl 600 инструкция Скачать Самолет су 35 видео
|